Subject: Wiring Diagram Update Models: 911 Carrera 1988-1989
Bulletin Number: 89 – 05
ATTENTION: Service Manager/Service Technician
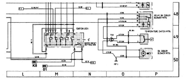
Model Year 1988 Wiring Diagram Sheet 6
Model Year 1989 Wiring Diagram Sheet 5
Field coordinate L50
Connection with field indication N8 should read K8
Field coordinate M50
Connection with field indication N2 should read 01
Please correct your wiring diagrams.
Thank you

Important Notice: Technical Bulletins are intended for use by professional technicians, not a “Do-it-yourselfer.” They are written to inform these technicians of conditions that may occur on some vehicles, or to provide information that could assist in the proper service of a vehicle. Special tools may be required to perform certain operations identified in these bulletins. Use of tools and procedures other than those recommended in these bulletins may be detrimental to the safe operation of your vehicle. Properly trained technicians have the equipment, tools, safety instructions and know-how to do a job properly and safely. If a condition is described, do not assume that the bulletin applies to your vehicle, or that your vehicle will have that condition. See your Porsche Dealer for information on whether your vehicle may benefit from the information. Part numbers listed in these bulletins are for reference only. Always check with your authorized Porsche dealer to verify correct part numbers.
home page: klassikats.com